1.概況
1.1 項目名稱
50000m3/hr VOCs 廢氣處理裝置
1.2 工程范圍及內容
本工程的范圍及包括:工藝設計、總體布局、設備設計和制造、現場安裝和調試及人員培訓。本工程含設備基礎改造,但不包括:廢氣收集風管以及水、電、壓縮空氣、排水等一次側工程。
1.3 背景資料
依據業主提供的資料,擬處理廢氣為生產工藝過程中排放的有機廢氣。
a. 污染物種類:正丁醇、乙醇等混合溶劑。
b. 污染物排放量為:濃度的正丁醇為19噸/年;50%濃度的正丁醇為98噸/年;95%濃度的乙醇為120噸/年。
c. 廢氣排放總量:50000m3/hr。
2. 設計原則
本項目的設計原則,首先是保證尾氣的達標排放,其次是保證設備的處理能力。在此前提下,本方案充分考慮了處理工藝的先進性和合理性,盡可能采用新的節能技術,以降低設備投資和運行成本;系統采用合理的自動化技術及監測儀表,以確保設備運行,管理方便靈活。
3. 設計依據
3.1 業主提供的排放數據(見上)
3.2 相關規范:
《大氣污染物綜合排放標準》(GB16297-1996)
《爆炸和火災危險場所電力裝置設計規范》(GB50058-92)
《工業機械電器設備通用技術條件》(GB/T5226.1-1996)
《涂裝作業規程—有機廢氣凈化裝置技術規定》(GB16297-1996)
工業設備焊接及技術規范
其他有關設計規范。
3.3 尾氣排放標準
《大氣污染物排放標準》GB16297-1996新污染源極值二級執行
污染物
允許
排放濃度
允許排放速率
排氣筒
二級
甲苯
40mg/m3
15m
3.1kg/hr
二甲苯
70mg/m3
15m
1.0kg/hr
非甲烷總烴類
120mg/m3
15m
10kg/hr
4. 設計方案
4.1廢氣處理方法選擇
目前,有機廢氣處理主要有以下幾種方法:
吸收法:一般采用物理吸收,即將廢氣引入吸收液進行凈化,待吸收液飽和后經加熱、解析、冷凝回收;本法適用于大氣量、低溫度、低濃度的廢氣,但需要配置加熱解析回收裝置,設備體積大、投資高。
直接燃燒法:利用燃氣或者燃油等輔助燃料燃燒,將混合氣體加熱,使有害物質在高溫作用下分解為無害物質;本法工藝簡單、投資小,適用于高濃度、小風量的廢氣,但對技術、操作要求高。
催化燃燒:把廢氣加熱經催化燃燒轉化成無害的二氧化碳和水;本法起燃溫度低、節能、凈化率高、操作方便、占地面積、設備投資較大,適用于高溫或高濃度有機廢氣。
吸附法:有機廢氣經活性炭吸附,可達95%以上的凈化率,設備簡單、投資小,但活性炭更換頻繁,增加了裝卸、運輸、更換等工作程序,導致運行費用增加。
吸附-催化燃燒法:此法綜合了吸附法及催化燃燒法的優點,采用新型吸附材料(蜂窩狀活性炭)吸附,在接近飽和后引入熱空氣進行脫附、解析,脫附后廢氣引入催化燃燒床無焰燃燒,將其凈化,熱氣體在系統中循環使用,大大降低能耗。本法具有運行穩定可靠、運行成本低、維修方便等優點,適用于大風量、低濃度的廢氣治理。
通過計算得知:廢氣中正丁醇的濃度約為113mg/m3,乙醇的濃度約為44mg/m3,它屬于低濃度高風量的廢氣。
綜合以上各項考慮,本裝置的總體方案為:吸附濃縮+催化燃燒;
裝置包括:
吸附濃縮裝置:25000m3/hr×3套(2用1備);
催化燃燒裝置:3000m3/hr×1套;
吸附濃縮采用活性炭吸附和在線脫附方式,吸附-脫附和催化燃燒為全自動運行。
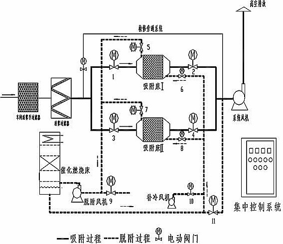
5.工藝流程
本裝置工藝流程為:吸附濃縮——解吸脫附——催化燃燒的工藝流程。采取單氣路工作(參見圖1)方式,由2個活性炭吸附器,一個催化燃燒器(輔之低壓風機、閥門等構成)。廢氣經預處理除去粉塵、顆粒狀物質后,送入活性炭吸附器A,當活性炭吸附器A接近飽和時,首先將處理氣體自動切換到活性炭吸附器B(活性炭吸附器A停止吸附操作),然后用熱氣流對活性炭吸附器A進行解吸脫附,將有機物從活性炭上脫附下來。在脫附過程中,有機廢氣已被濃縮,濃度較原來提高幾十倍,達2000ppm以上,濃縮廢氣送到催化燃燒裝置,被成為CO2與H2O排出。
完成解吸脫附以后活性炭吸附器A進入待用狀態,待活性炭吸附器B接近飽和時,系統再自動切換回來,同時對活性炭吸附器B進行解吸脫附,如此循環工作。
當有機廢氣的濃度達到2000ppm以上時,催化床內可維持自燃,不用外加熱。這個方案不僅大大節省了能量的消耗,而且由于催化燃燒器的處理能力僅需原廢氣處理量的1/10(3000m3/hr!),所以同時也降低了設備投資。本方案既適合于連續工作,也適合于間斷工作。
單臺活性炭吸附器的解吸脫付大約需要2-3小時。
吸附風機用變頻器控制,可以依照需要的風量或者裝置入口的凈負壓來進行調節。
6. 設備的技術性能與特點
● 本裝置凈化效率高,沒有二次污染。凈化效率經中國環境科學研究院大氣環境研究所檢測,其結果為:苯>96%;甲苯>98%;二甲苯>99%;臭氣>92%。
● 本裝置的活性炭吸附器為多層設計,氣流分布均勻、穩定,吸附性能好;采用蜂窩狀活性炭,空塔風速為0.65-0.8m/s時,實測阻力小于50mmAq,床層具有優越的動力學性能,適合在大風量下使用。
● 催化燃燒器裝填的催化劑,具有阻力小,活性高,穩定性好的特點,當有機廢氣(如甲苯)濃度達到2000ppm時,就可維持自燃。催化燃燒器的轉換效率高,性能穩定。
● 利用余熱,節省能源。本裝置中活性炭的解吸脫附均以熱空氣作為解吸介質,而此熱氣流均來自于系統內催化燃燒后的余熱。脫附后的濃縮有機廢氣再進入催化燃燒器進行凈化處理,不需另加能源,運行費用大大降低。就同樣的處理量而言,約為直接催化燃燒法的1/10左右,活性炭吸附的1/5。
● 本系統自動化程度高,運行操作方便。系統采用PLC控制,所有閥門均為氣動控制閥。當一套活性炭吸附器接近飽和時,由氣動閥自動切換到另一套設備,并自動開啟催化燃燒裝置及其脫附風機,實現整個設備的自動化。
●催化燃燒加熱部分為自動,脫附時由溫度信號反饋來實現脫附溫度自動控制。
●活性炭吸附器的脫附過程為自動程序控制。
7. 工藝流程簡圖

圖1
8.設備參數表:
處理風量 50000 m3/h
廢氣進口濃度 ≤200mg/m³
廢氣進口溫度 ≤50℃
吸附風機功率:37kW
脫附風機功率:7.5kW
電動比例閥功率:1.1kW
加熱室功率:75kW
活性炭填充量:10m3
催化劑填充量:0.2m3
占地面積(m) 14.0×7.0×3.5
設備裝機總功率: 120kW
9. 廢氣凈化裝置的配套設施
配套設施有以下幾點:(以下設施需業主提供,蘇州喬尼負責安裝連接)
三相四線;380V;120kW;
循環冷卻水:常溫,流量1噸/小時;
壓縮空氣:0.1m³/min,@0.6Mpa